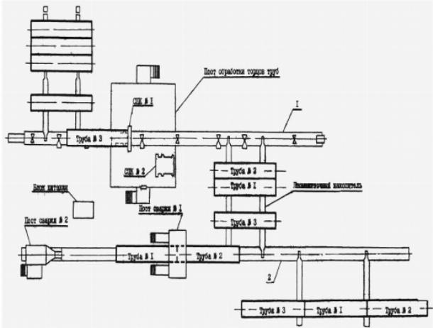
Автоматическая двухсторонняя сварка на внутреннем центраторе оборудованием CRC-Еvans.
Автоматическая сварка на внутреннем центраторе.
Точечная сварка твердосплавных пластин к стальной детали.
В первом случае используется аппарат точечной микросварки емкостным разрядом двойного импульса CD1100DP и ручное сварочное приспособление PASP-HP, энергия сварки 1100Дж.
Точечная сварка твердосплавных пластин к стальной детали аппаратами CD1100DP и Orion Pulse 150i.
Если вы хотите увидеть видеосюжеты о конструкциях из металла, необходимо посетить нашу видео рубрику.









Изучая подобные видеосюжеты, отлично можно перенять ценные инструкции от тех, кто на самом деле является профессионалом в данной области.
